Литмир - Электронная Библиотека
Содержание  
A
A

Во — первых, конструкция из таких профилей легче, изящней, долговечней. Она собирается без сварки, с помощью резьбовых соединений.

Во — вторых, становится возможным без щелей (что предотвратит инфильтрацию тепла) установить стекла. Для этого используют резиновые соединители, прокладки, уплотнения.

Вариант конструкции приведен на рис. 23. Естественно, что подобных вариантов может быть много в зависимости от типа профильного материала и творческих возможностей строителя вегетария.

Строительство вегетария, совмещенного с современным жилым домом, требует применения алюминиевых профилей в первую очередь.

Рис. 23. Узлы солнечного вегетария из специальных металлических профилей. Привыкание вегетария к стене здания:

Солнечный вегетарий. Витаминное изобилие круглый год - img_31.png

Узел 1 Крепление конька к стене здания:

1 — шуруп с дюбелей 2 — защитный кожух конька 2-образный профиль 40x35x25x4 мм 3 — стекло на замазке: 4 — шпрос крыши, Т-образный профиль 30x4 мм, конец срезан;. 5 — коньковый прогон, Г-образный профиль 20x30x4 мм; 6 — болт с потайной головкой М6х20, 7 — крепежный уголок, прямоугольный профиль 30x4 мм. длина 70 мм, согнут.

Узел 2. Крепление карнизной шины шпросового прогона и шпросов крыши.

1 — стекло на замазке; 2 — ветровая связь, прямоугольный профиль 20x3 мм; 3 — болт с потайной головкой М6х15. 4 — крепежный уголок, прямоугольный профиль 30x3 мм. длина 45 мм, согнут, 5 — болт М6х20; б — стекло на замазке, 7 — шпрос крыши. Т-образый профиль 30x4 мм 8 — упор для стекла; 9 — шпросовый прогон — прямоугольный профиль 30x4 мм; 10 — болт М6х15 мм. 11 — карнизная шина. Z-образный профиль 35x30x18x3; 12 — шпрос передней стены, Т-образный профиль 30x4 мм.

Узел 3. Соединение шпрос — цокольная шина — ветровая связь — цоколь:

1 — ветровая связь; 2 — стекло; 3 — шпрос; 4 — Z-образный профиль 45x25x20x5 мм 5 — незасыхающая замазка; 6 — болт М6х20; 7 — крепежный уголок, Г-образный профиль 25x40x3. длина 40 мм 8 — шуруп 6x40 с дюбелем.

Узел 4. Конструкция угла:

1 — крепежный уголок для стекла, Г-образный профиль 152 мм длина 50 мм 2 — болт М6х15; 3 — болт с плоской головкой Мбх15; 4 — ветровая связь, прямоугольный профиль 20x3 мм 5 — стекло на замазке; 6 — угловой шпрос, Т-образный профиль 30x4 мм.

в) Металлодеревянный вегетарий

В таком вегетарии каркас (стойки, балки) выполняются из металла, как в металлическом, а шпросы или рамы — из дерева. На рисунках 24 и 25 представлен вариант боковых и передних рам для стекла, конструкция рам и их узлы для деревянных и металлодеревянпых вегетариев.

Рис 24. Металлодеревянный солнечный вегетарий: а — западная рама; б — южные рамы:

Солнечный вегетарий. Витаминное изобилие круглый год - img_32.png

Рис 25. Металлодеревянный солнечный вегетарий:

Солнечный вегетарий. Витаминное изобилие круглый год - img_33.png

Если в вашем распоряжении имеются металлические трубы, из них можно сделать стойки вегетария. Их прочность достаточна. Возможный вариант реализации (узлы и детали) изображен на рис. 26.

Рис. 26. Узлы металлодеревянного солнечного вегетария:

Солнечный вегетарий. Витаминное изобилие круглый год - img_34.png

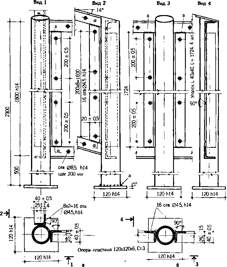
Достаточно полный комплект технической документации, разработанный В. И. Клименко для металлодеревянных вегетариев со стойками из труб, представлен рисунками 27 и 28.

Мы надеемся, что эти чертежи будут полезны деловым мастеровым людям, способным организовать выпуск полуфабрикатов для строительства приусадебных и дачных вегетариев.

Рис. 27. Стойки из труб для металлодеревянного солнечного вегетария:

Солнечный вегетарий. Витаминное изобилие круглый год - img_35.png

Рис 28. Стойки из труб для металлодеревянного солнечного вегетария:

Солнечный вегетарий. Витаминное изобилие круглый год - img_36.png

г) Установка светопрозрачного покрытия

На деревянные шпросы и рамы стекло устанавливается, как в обычные оконные рамы. Вначале наносятся топкий слой замазки, затем укладывается стекло, которое желательно закрепить штапиками, а при их отсутствии — гвоздиками без шляпок (интервал — 20 см), и снова слой замазки.

К металлическим шпросам стекло не прибьешь. После нанесения слоя замазки оно закрепляется на вертикальных шпросах клямерами, а на крыше — зажимами (рис. 22). Чтобы стекло на крыше не сползало, ставятся упоры.

Клямеры, зажимы и упоры изготавливаются самостоятельно из упругой жести, желательно оцинкованной или с другим нержавеющим покрытием.

В качестве замазки предпочтительно использовать резинобитумную мастику «Гелан». Но под стекло можно уложить и тонкую резину. Чем качественнее установлено стекло, тем меньше будет инфильтрация теплого воздуха из солнечного вегетария.

В крыше вегетария любой конструкции нами предусмотрены фрамуги (форточки) — резервный элемент вентиляции вегетария в летнее время, открываемые в случае отказа автоматики и вентиляторов системы аккумулирования тепла в почве. Все остальное время фрамуги должны быть плотно закрыты (рис. 20).

Вертикальное ограждение теплицы не всегда заполняется целыми стеклами, чаще несколькими кусками. Как их состыковать между собой?

Обычно рекомендуется соединение стекол внахлест с закреплением скобой их жести. Но скоба создает щель между стеклами. Поэтому их целесообразнее установить встык, а затем оклеить места совмещения тонкой прозрачной и липкой лептой (рис. 23).

Однако стекло дорого и не всегда есть возможность его купить. В таких случаях, чтобы все же осуществить свои планы, вегетарий необходимо накрыть хотя бы пленкой. Но еще раз напоминаем, что полиэтиленовая пленка, особенно выпускаемая из вторичного сырья на эти цели не годится: пропускает инфракрасные лучи из теплицы, а стойкость к солнцу, ветру и холоду вообще отсутствует. Нами апробирована поливинилхлоридная (ПВХ) пленка для парников и теплиц, выпускаемая Дзержинским АО «Капролактам». она сохраняет прозрачность в течение нескольких лет, характеризуется высокой прочностью.

Покрытие вегетария пленкой можно осуществить несколькими способами:

• сваренными полотнищами пленки с натягом покрывают крышу и переднюю стену. У самой земли полотнище временно закрепляется между двумя досками или планками. Если натяжение пленки ослаблено, верхнюю доску снимают, пленку подтягивают и снова закрепляют доской. Боковые стены обтягиваются выкроенными и сваренными полотнищами отдельно. Пленка заправляется под верхнее покрытие, вверху и внизу закрепляется планками. Нигде не должно быть режущих углов и кромок, которые могут повредить пленку;

• деревянные рамы или шпросы вегетария покрываются пленкой, которая затем с помощью штапиков натягивается как барабан. Такое покрытие из ПХВ пленки трудно отличить от стекла. Оно долговечно — может служить более трех лет.

2.4. Оборудование вегетария

Важнейшими элементами оборудования вегетария являются системы аккумулирования тепла в почве и полива с управляющими электронными блоками. Их наличие обеспечит высокие урожаи при минимальных трудовых затратах.

Для аккумулирования тепла в почве прежде всего нужны трубы. Лучший вариант — тонкостенные полиэтиленовые трубы низкого давления диаметром не менее 110 мм. Они экологически безопасны, сравнительно легко соединяются и сверлятся (отверстия для стока в почву конденсирующейся из воздуха влаги), им можно придать любую конфигурацию. Чем больше диаметр труб, тем выше теплоотдача в почву. Если нет возможности сварить отрезки труб, места их соединения можно обмотать липкой лентой, обвязать пленкой и т. д. Прочность здесь не важна.

8
{"b":"943516","o":1}