Литмир - Электронная Библиотека
Содержание  
A
A

1.4. Солнечный вегетарий летом

Приближается долгожданное лето. Солнце встает рано и целый день освещает вегетарий. Какие проблемы нас ожидают? Рассмотрим все по порядку. Ранним утром, когда солнце низко, еще прохладно, наклон рабочей площади (поверхности) к югу или к юго — востоку обеспечивает очень быстрое прогревание всего вегетария и почвы (если она не затенена листьями растений). Это очень хорошо.

Но солнце поднимается все выше. Его лучи под большим углом надают на поверхность стеклянной крыши и с минимальными потерями (4–5 % на отражение, 5—10 % — из — за запыленности стекла) проникают в вегетарий. Температура повышается, может превысить и 40 °C. Жизнь растений под угрозой. Что делать?

Возможны варианты:

1. Если вы установили рекомендуемую воздушную систему аккумулирования тепла в почве (рис. 6) и работают вентиляторы, то особых проблем нет. Воздух будет охлаждаться, нагревая почву. Если на глубине 40 см температура 32 °C, то урожай помидоров будет в 2–2,5 раза выше и на месяц раньше, а урожай баклажанов повысится в 4 раза. Повышение температуры почвы на 3–4 °C относительно воздуха увеличивает урожайность, например помидоров, на 43 % и ускоряет их созревание на 9 дней.

2. Можно зимой и летом мульчировать почву между растениями кусками черной, серой или бесцветной полиэтиленовой пленки. Это поможет не только бороться с сорняками, но и снизит на 17 % теплоотдачу в воздух. Значит, будет прохладней в теплице. Интересно, что при мульчировании бесцветной пленкой температура на глубине 5 см выше на 0,4–1,7 °C, а черной — лишь на 0,3–1,2 °C, так как она хуже пропускает инфракрасные лучи.

И еще полезное сведение. В 1971 году доказано, что повышение температуры почвы с 12 °C до 16 °C увеличивает на 100 % поглощение ею окиси фосфора (Р2О5). А это — питание для растений.

3. Система аккумулирования тепла работает плохо или на ней вообще «сэкономили».

Придется открыть фрамуги, вентиляционную трубу (рис. 6), устроить сквозняк. Температура понизится, но уйдут влага, углекислота, азот, фосфор. Нужно будет дополнительно поработать (поливать, закрывать, открывать, удобрять…). Но это не самое важное. Главное — снижение урожая в 2–5 раз. А можно и вообще его потерять, если на неделю оставить вегетарий без присмотра. Отсюда вывод: нужно все сделать фундаментально и соорудить систему аккумулирования тепла в почве. Это окупится.

4. Если ожидается очень жаркое лето, будет полезно и эстетично завить вегетарий лианами фасоли. Весной они еще не дотянутся до крыши, а летом защитят ее от излишнего солнечного тепла. Да и урожай фасоли (заменители мяса) значительно увеличится.

Широко распространенное мнение, что яркие солнечные лучи вредны в теплице, глубоко ошибочно. Ведь в тропиках и субтропиках не пустыни, а буйство растительности, джунгли. Если в вегетарии влаги достаточно, а излишнее тепло отводится (желательно в почву), ни в косм случае не забеливайте стекла — иначе овощи будут бледные и невкусные. В них не будет витаминов, зато в избытке мы получим нитраты. Именно этим и отличается продукция из двускатных теплиц.

1.5. Микроклимат и автоматика

Известно, что если один из факторов, обеспечивающих развитие растений, будет в недостатке или в избытке (и то и другое отрицательно влияет на растения), то величина урожая определится именно этим фактором.

Поэтому, чтобы получить хороший урожай, теплице нужно либо регулярно уделять немало времени, либо использовать в ней хотя бы простые системы управления температурой, поливом, влажностью.

Без системы авторегулирования микроклимата только 24 % времени температура в теплице соответствует требуемой, 41 % времени она выше и 35 % — ниже нормальной. На рис. 8 приведен график температур в январе снаружи типовой гелиотеплицы и внутри ее — без аккумулирования и с аккумулированием излишнего тепла в почве.

Рис. 8. Структурная схема программатора: (а), графики суточного изменения температуры воздуха в вегетарий в зимнее время без почвенного аккумулятора (б) и с аккумулятором тепла (в), схема подключений программатора (г)

Солнечный вегетарий. Витаминное изобилие круглый год - img_12.png

Солнечный вегетарий. Витаминное изобилие круглый год - img_13.png

Солнечный вегетарий. Витаминное изобилие круглый год - img_14.png

При температуре 12–18 °C в теплице можно обеспечить развитие многих овощных культур без дополнительного обогрева, даже когда температура наружного воздуха -10 °C. Однако для этого следует использовать принудительную вентиляцию воздуха через подпочвенные трубы.

Применение систем автоматического полива и подкормки, регулирование микроклимата уменьшают трудоемкость работ в типовых теплицах со 125 час до 17 час (в расчете на 1 кв. м). Выигрыш большой. Поэтому, если вы занятой человек, стоит подумать об автоматике. Для солнечного вегетария, где многие параметры микроклимата поддерживать несложно, внедрение простейшей автоматики даст огромный эффект.

Рассмотрим три задачи авторегулирования в вегетарии: наполнение водой баков для дополнительного (к конденсационному) капельного или подземного полива, включение внутренней принудительной вентиляции и включение дежурного электрокалориферного обогрева в ненастную погоду.

Если эти проблемы решить, то жизнеобеспечение в вегетарии будет на требуемом уровне (все остальное, включая влажность воздуха, решается попутно).

а) Автомат поддержания уровня воды в баке

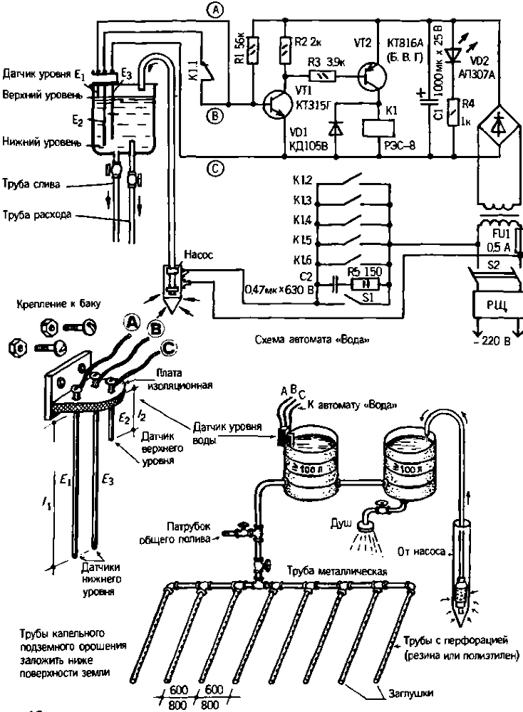
Если в баке достаточно теплой воды, организовать капельный или подземный полив несложно. Заполнить бак можно, конечно, и ведрами, по у большинства овощеводов есть скважина, водоем и вибрационный насос типа «Малыш» или «Струмок» мощностью 250 Вт. Стоит включить насос и вода через шланг начнет заполнять бак на чердаке или в вегетарии. Чтобы вовремя прекратить подачу воды и не залить потолок или помещение, достаточно сделать некоторые приспособления, сигнализацию. Очень удобно, если система контроля сама включит подачу воды (при уровне ниже нормы) или отключит се (при достижении необходимого уровня). Простейший автомат поддержания уровня воды в баке изображен па рис. 9. Он состоит из датчика уровня и электронной системы управления. Питание — от нестабилизированного источника 12 В стоком нагрузки не менее 200 мА.

Рис. 9. Схема включения автомата «Вода» (а), принципиальная схема устройства управления (б), схема капельного и общего полива (b).

Солнечный вегетарий. Витаминное изобилие круглый год - img_15.png

Вся система несложна в изготовлении. Но если у вас возникают технические затруднения, обратитесь к радиолюбителям или к нам. Вам помогут сделать или приобрести такой автомат.

Датчик уровня состоит из изоляционной пластины, куда вставлены три медных или алюминиевых прямых отрезка проволоки, два из которых (Е2 и Е3) своей длиной определяют нижний уровень воды в баке, третий (E1) — верхний уровень. От каждого отрезка к устройству идет изолированный проводник (А, В, С). Если бак металлический, отрезок проволоки Е2 (или Е3) можно не ставить. В этом случае проводник В (или С) крепится (важен хороший контакт) вместе с металлической пластиной датчика к баку. Датчик электрически безопасен.

Сетевое напряжение от распределительного щита (РЩ) подводится к контактам исполнительного реле Р1. Здесь 220 В. Это опасно!

Электронная автоматика должна быть хорошо загерметизирована в корпусе из металла или пластика и установлена в удобном месте возле скважины.

Ну, а если нужно тем же насосом подать воду в другие места вашего хозяйства? Тогда установите переключатель S1 и подайте 220 В к насосу, минуя автомат включения. Шланг с водой также следует переключить или перенести.

4
{"b":"943516","o":1}