Литмир - Электронная Библиотека
A
A

Разборка магнето может производиться только лицами, хорошо знающими процесс разборки и сборки. Полная разборка может производиться только специальными мастерами в ремонтных мастерских при ремонте магнето.

Разборка магнето долина производиться в следующей последовательности:

1. Снять крышку распределителя.

2. Снять сегменты распределителя.

3. Снять верхнюю и заднюю крышки прерывателя.

4. Снять прерыватель.

5. Снять кожух магнето.

6. Снять катушку.

7. Снять переднюю крышку магнето (опору).

8. Вынуть вращающийся магнит.

9. Разобрать, если нужно, прерыватель.

Дальнейшая разборка магнето при эксплоатации не рекомендуется. Нужно помнить, что, чем меньше магнето разбирается, тем дольше и лучше оно работает.

Сборка магнето производится в обратной последовательности.

9. Уход за приборами зажигания и неисправности их

Уход за приборами зажигания заключается, главным образом, в смазке подшипников магнето, в соблюдении надлежащих зазоров между контактами прерывателя в момент разрыва их и в наблюдении за контактами свечей,

Смазка магнето должна производиться через 50 часов работы двигателя. Для смазки применяется жидкое масло (масло Фригус или костяное масло).

В переднюю масленку заливается капель 30–40, а в заднюю капель 10. Нельзя допускать чрезмерного переполнения задней масленки, так как это может привести к замасливанию контактов прерывателя и ненормальной работе магнето.

Для правильной работы магнето необходимо» следить за контактами прерывателя. Контакты должны быть чисты, не забрызганы маслом, так как при сгорании этого масла, под влиянием электрической искры, контакты быстро изнашиваются; зазор между контактами в момент их максимального расхождения должен быть 0,35—0,40 мм. Размер этого зазора должен быть отрегулирован, как выше указывалось,

Уход за контактами свечи заключается в» чистке их и в поддержании надлежащего зазора; величина зазора проверяется особой пластинкой, прикрепленной к ключу для контактов прерывателя.

Неисправности зажигания заключаются или в отсутствии искры в одном каком либо цилиндре, или в прекращении воспламенения смеси во всех цилиндрах. В первом случае неисправность бывает обычно в свечах, что может произойти от трех причин:

а) велик зазор между контактами или мало напряжения магнето;

б) ток проходит на массу, минуя искровой зазор (нагар на свечах, неисправность изолятора или короткое замыкание до свечи);

в) искра не появляется, так как контакты свечи заполнены маслом или соединились.

При прекращении работы всех цилиндров неисправность заключается или в засорении контактов прерывателя, или в замыкании на массу провода, соединяющего магнето с центральными переключателем.

Неисправность зажигания (при пуске) может происходить от неправильной сборки и установки магнето.

Контрольные вопросы.

1. Какая система зажигания на двигателе Т-26.

2. Для чего служат рабочее и пусковое магнето.

3. Какое» отличие в устройстве этих магнето.

4. Как получается ток высокого напряжения в магнето.

5. Для чего в магнето установлен прерыватель и конденсатор.

6. Какой зазор между контактами должен иметь прерыватель, как его проверить и отрегулировать.

7. Сколько оборотов делает вращающийся магнит рабочего магнето за один оборот коленчатого вала.

8. Как производится опережение зажигания.

9. Покажите путь тока высокого и низкого напряжения.

10. Что является предохранителем тока высокого напряжения.

11. Как установить зажигание.

12. Как поверить исправность зажигания на матине.

13. Почему происходят перебои в работе двигателя.

14. Как определить неработающую свечу в двигателе.

15. Причины отказа работы свечи.

ГЛАВА VIII

ЭЛЕКТРООБОРУДОВАНИЕ

1. Назначение системы электрооборудования

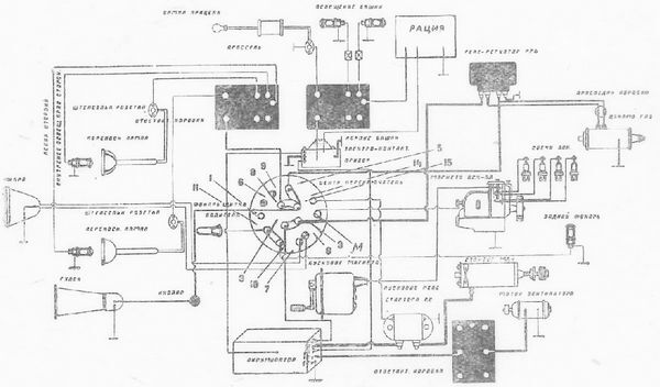
Электрооборудование на танке служит для: пуска двигателя в ход стартером, внутреннего освещения танка, освещения пути при движении ночью, выносного освещения при ремонте ночью пути или танка, освещения прицела, световой и звуковой сигнализации и вентиляции танка. Кроме того, часть танков имеет радиоустановку.

Систему электрооборудования составляют источники тока, потребители тока, вспомогательные приборы и провода (рис. 34).

Источники тока — аккумуляторная батарея и динамомашина.

Потребители тока:

стартер 1

лампочки боевого отделения 4

переносные лампочки 2

фара 1

лампа прицела 1

задний фонарь 1

лампочка щитка водителя 1

гудок 1

Мотор вентилятора 1

Вспомогательные приборы:

центральный переключатель 1

ответвительные коробки 3

штепсельные розетки 2

контрольная лампочка центрального переключателя 1

кнопка сигнала 1

пусковое реле стартера 1

реле-регулятор динамомашины 1

электроконтактный прибор 1

На танке Т-26 приборы электрооборудования встречаются как Сцинтилла, так и Электрозавода (завод АТЭ).

Первые танки имели приборы Сцинтилла, потом начали устанавливать приборы завода АТЭ. На небольшом количестве танков, встречаются некоторые приборы фирмы «Бош».

В виду того, что теперь устанавливаются (главным образом) приборы АТЭ, — ниже будет дано описание приборов указанного завода. Электропроводка выполнена по однопроводной системе, причем на массу взят отрицательный полюс. Провода заключены в металлическую оплетку, предохраняющую их от механических повреждений и являющуюся вместе с тем экранировкой от радио.

Источники тока. Аккумуляторная батарея.

2. Назначение и устройство аккумуляторной батареи

Аккумуляторная батарея служит для питания электроэнергией потребителей тока как при неработающем генераторе, так и при параллельной работе с ним, когда расход электроэнергии превышает подачу от генератора. Помещается аккумуляторная батарея в левом заднем углу боевого отделения.

На танке Т-26 устанавливается аккумуляторная батарея стартерного типа, напряжением 12 вольт, емкостью 144 ампер-часа, состоящая из 6 элементов; вес батареи около 66 кг. Количество электролита в батарее 6,9 литра; марка батареи 6 СТ-IX; изготовляется заводами Всесоюзного аккумуляторного треста.

Танк Т-26. Устройство, работа, регулировка и уход - i_037.jpg

Рис. 34. Схема электрооборудования.

Значение «6 СТ-ІХ» следующее:

6—означает количество последовательно соединенных элементов в батарее; СТ — означает, что аккумуляторные элементы поставлены из стандартных пластин стартерного типа; IX — показывает количество положительных пластин, помещенных в каждом элементе.

Так как каждая положительная пластина имеет номинальную емкость 16 ампер-часов (при 20-ти часовом разряде), то, умножая 16 на число пластин, получаем емкость батареи 16.9 = 144 ампер-часа. Отрицательных пластин в каждом элементе на одну больше, чем положительных. Делается это потому, что положительные пластины имеют большую наклонность к короблению; если бы они были поставлены по краям элемента, то вследствие не одинаковой работы сторон они покоробились бы. Поэтому крайними пластинами всегда бывают отрицательные пластины.

Примечание: новое обозначение стартера — «6 СТ-144», где «144» означает емкость в ампер-часах, при 20-ти часовом разряде, аккумулятора.

Каждая пластина наготовлена решетчатой из сплава свинца и сурьмы; решетки заполняются активной массой. В заряженной аккумуляторной батарее активная масса положительных пластин состоит из перекиси свинца — вещества темно-коричневого, почти черного цвета, обладающего большой электропроводностью. Отрицательные пластины состоят из чистого пористого свинца — вещества серо-металлического цвета, обладающего также высокой электропроводностью.

20
{"b":"942714","o":1}