Литмир - Электронная Библиотека
A
A

Побочными продуктами термического риформинга являются газ и продукты уплотнения, образующиеся в результате реакций термической полимеризации, % масс.

– газ – 21,6;

в том числе

– Н2 + СН4 – 5,5;

– С2Н6 – 5,6;

– С2Н4 – 0,6;

– С3Н6 – 3,2;

– С3Н8 – 6,7;

– бензин (конец кипения 205 С) – 70,6;

– смолы – 7,8;

– октановое число бензина по моторному методу – 80,1.

Простота технологической схемы обеспечила широкое внедрение термического риформинга, однако процесс имел серьезные недостатки.

Возможности увеличения октанового числа бензина были ограничены значительным снижением выхода, сера в продукте снижала приемистость к тетраэтилсвинцу, а присутствие диенов снижало стабильность товарных автомобильных бензинов в процессе хранения.

Определенное улучшение выходов и октановых характеристик бензина было достигнуто за счет комбинирования термического риформинга с процессом каталитической полимеризации пропилена и бутиленов на фосфорной кислоте Catpoly, разработанного в американской компании UOP группой В.Н. Ипатьева и используемого в промышленности с 1935 года [5].

Материальный баланс и качество бензина комбинированного процесса в сравнении с термическим риформингом представлены ниже [5]:

– выход бензина, % объемн. – 74,1/85,2;

– октановое число по моторному методу – 80,3/81,3.

Однако очень скоро ограниченные возможности термического риформинга для повышения октановых характеристик бензинов становятся препятствием для массового внедрения более экономичных и мощных двигателей с повышенной степенью сжатия.

Новые потребности рынка стимулировали разработку и внедрение каталитического процесса риформинга.

Глава 2. ГИДРОФОРМИНГ

Каталитический процесс риформинга как ответ на новые потребности рынка.

Немецкие патенты облагораживания бензинов жидкофазной гидрогенизацией угля.

Схема и технология гидроформинга. Химические реакции гидроформинга.

Кардинальные отличия от термического процесса.

Формирование очередного разрыва между предложением и спросом

Гидроформинг явился первым процессом риформинга бензинов с использованием катализаторов.

Процесс был разработан в короткие сроки совместно Standard Oil of New Jersey, Standard Oil of Indiana и M.W. Kellogg на базе адаптации немецких патентов, успешно использованных ранее в Германии для облагораживания бензина, производимого в процессе жидкофазной гидрогенизации угля Бергиуса – Пира, и являлся аналогом процесса DHD (Druck-H2-Dehydrierung).

Первая промышленная установка гидроформинга на неподвижном слое алюмомолибденового катализатора введена в эксплуатацию на НПЗ Standard Oil of Indiana в 1940 году [5]. Гидроформинг стал основным источником толуола для производства взрывчатых веществ в годы Второй мировой войны. В качестве сырья использовались узкие фракции с высоким содержанием нафтеновых углеводородов

Условия проведения процесса гидроформинга:

– температура – 490–520 С, давление – 10–15 атм, рециркуляция Н2-содержащего газа – 500–750 м33 сырья, объемная скорость подачи сырья – 0,4–0,6 ч–1, содержание Н2 в циркуляционном газе – 45–70 % объемн.;

– катализатор – 9 %МоО3/Al2O3;

– размер гранул 4,7–9,5 мм.

Материальный баланс представлен в табл. 1.

Таблица 1

Каталитический риформинг на алюмомолибденовом катализаторе при получении толуола

(процесс гидроформинга) [1; 26]

Сырье и продукты реакции

Пределы кипения

исходного сырья, °С

82–110

93–110

Углеводородный состав исходного сырья, % объемн.:

ароматические углеводороды

7

11

нафтеновые углеводороды

53

53

парафиновые углеводороды

40

36

Выход продуктов, % объемн. на сырье:

ароматические углеводороды

37,4

44,9

толуол

28,2

32,6

Количество ароматических углеводородов, образовавшихся из нафтеновых, % объемн.

57

64

Быстрая дезактивация катализатора, связанная с отложением кокса, ограничивала продолжительность реакционного цикла 20 часами, поэтому катализатор подвергался периодической регенерации, которая состояла в выжиге кокса, проводимом в среде инертного газа и воздуха.

Для снижения скорости термической дезактивации катализатора, связанной со спеканием носителя, содержание кислорода ограничивалось на уровне 2–3 %.

Срок жизни катализатора был достаточно коротким и составлял 9–12 месяцев.

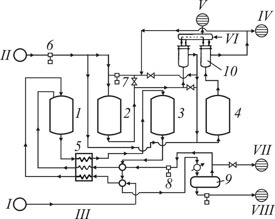
Технологическая схема процесса представлена на рис. 3.

Непрерывность процесса обеспечивалась при помощи нескольких реакторов, находящихся попеременно в цикле реакции и на регенерации.

Каталитический риформинг бензинов. Теория и практика - _2.jpg

Рис. 3. Схема гидроформинга с неподвижным слоем катализатора:

1 – 1-й реактор; 2 – регенератор с нисходящим перемещением зоны горения; 3 – 2-й реактор; 4 – регенератор с восходящим перемещением поверхности зоны горения; 5 – комбинированная печь; 6 – компрессор; 7 – насос рециркуляции продуктов сгорания; 8 – компрессор рециркулирующего газа; 9 – газосепаратор; 10 – котел-утилизатор. Линии: I – сырье – лигроин; II – воздух; III – теплообменник с системой ректификации; IV – продукты сгорания; V – водяной пар;

VI – питательная вода; VII – избыточный газ (к абсорберу);

VIII – продукты гидроформинга (в систему фракционирования)

Как правило, использовалось четыре реактора, работавших по схеме 2 + 2 (два в работе, два на регенерации).

Нагрев сырья и циркулирующего водородсодержащего газа (ВСГ) производился в комбинированной печи, причем сырье нагревалось отдельно от ВСГ.

В процессе каталитического риформинга DHD [24] использовался аналогичный алюмомолибденовый катализатор, однако процесс имел более длительные рабочие циклы (120–360 часов), обеспечиваемые за счет применения более высокого рабочего давления и повышенной кратности циркуляции водородсодержащего газа.

Увеличению продолжительности реакционного цикла способствовало также повышенное содержание 6-членных нафтенов в бензинах, получаемых при гидрировании угля и смол.

Особенностью схемы являлось применение до пяти реакторов в серии для каталитического риформинга и дополнительного реактора для гидрирования непредельных углеводородов при производстве толуола.

При близких объемных скоростях применение большего количества реакторов в процессе DHD снижало эффект квенчирования реакций ароматизации сырья, обеспечивая более эффективное использование катализатора. Сравнительно длительные рабочие циклы позволили отказаться от регенерации катализатора на режиме и проводить ее во время остановки установки.

Схемы установок DHD в целом были более прогрессивными по сравнению с гидроформингом и явились прототипом современных установок каталитического риформинга полурегенеративного типа.

Альтернативные варианты технологического оформления, обеспечивающие непрерывность процесса (схемы с использованием кипящего слоя катализатора и движущего слоя гранулированного катализатора), заимствованные из технологии каталитического крекинга, не нашли широкого применения в технологии гидроформинга.

3
{"b":"706191","o":1}